
Центрофуга gkf pharma peeler представляет собой центрифугу фильтрового типа с непрерывной и серийной работой, требования gmp были полностью учтены в конструкция и конструкция системы, короткое время партии, большая мощность обработки, может достичь довольно сухого ила (фильтрующий пирог содержит низкую влажность) и хорошего эффекта стирки.
Центрофуга gkf pharma peeler представляет собой центрифугу фильтрового типа с непрерывной и серийной работой, требования gmp были полностью учтены в конструкция и конструкция системы, короткое время партии, большая мощность обработки, может достичь довольно сухого ила (фильтрующий пирог содержит низкую влажность) и хорошего эффекта стирки.
Установка чистой комнаты полностью отделяет рабочую зону от подставки машины, привода, гидравлики, устройства смазки, она выделена системой защиты ntrogen, CIP система, система онлайн-стерилизации, программное управление PLC, запуск инвертора, динамическое торможение высокоскоростного сопротивления.
Подача, фильтрация, промывка, обезвоживание, сброс и регенерация фильтра, онлайн-стерилизация cip, защита от азота осуществляются с помощью заранее установленных программ. Система управления включает автоматическое и ручное управление.
Центрофуга gkf pharma peeler подходит для разделения твердого и жидкого вещества для опасных, токсичных и легковоспламеняющихся сред с небольшой вязкостью и высокими санитарными требованиями. он в основном используется при разделении твердого и жидкого фармацевтического и пищевого производства.
● Полностью закрытая и чистая конструкция соответствует требованиям cgmp и соответствует требованиям к стерильному производству лекарств и продуктов питания.
● Конструкция монтажа чистой комнаты реализует гибкие соединения и полностью отделяет динамические системы, такие как привод двигателя и гидравлическая смазка, от производственной зоны, такой как корзина, корпус и устройства подачия/разгрузки, и стенки.
● Управление PLC для автоматической работы осуществляется в соответствии с заранее установленной программой. Работа с сенсорным экраном, реализация диалога человека и машины, простая эксплуатация и обслуживание.
● Такие элементы действия, как подача, фильтрация, стирка, сухое прядение, разгрузка, удаление остатков торта, цип и онлайн-стерилизация, осуществляются с автоматическим электропневматико-гидравлическим управлением.
● Большой дизайн шарнирной крышки позволяет легко очистить все детали корзины и рабочую зону. быстрооткрывающееся гидравлическое блокирующее устройство обеспечивает простую и надежную работу.
● Скорость барабана может регулироваться бесступенчато с помощью управления преобразованием частоты.
● Скорость процесса подачи, разделения, промывки, обезвоживания, сброса и очистки остаточного фильтрующего торта может быть установлена по мере необходимости.
● Демпфирующие жидкости вибрационные изоляторы без плавучей платформы обеспечивают стабильную работу центрифуги.
● Конструкция уплотнительной конструкции двойного вала защищает чистую комнату от загрязнения смазочным маслом и другими загрязняющими веществами. все уплотнения изготовлены из флуорной резины и кремниевой резины.
● Многократная система защиты безопасности: включает в себя контроль скорости вращения, защиту от чрезмерной вибрации, защиту от открытия крышки, защиту от перегрузки и перегрева двигателя, защиту от электрической и гидравлической блокировки устройства блокировки крышки, защиту от ограничения скребка, защиту от повышения температуры основного вала, защиту от отказа смазочного масла и другие устройства.
● Из высококачественного материала из нержавеющей стали для строительства центрифуги и высококачественной обработки зеркальной отделки, которая отвечает требованиям антикоррозионной и санитарной защиты.
● Газовое противодувное устройство помогает удалить остаточный твердый пирог при соскоблении.
● Система cip и колочки для очистки распылением, установленные на внутренних/внешних поверхностях, дне корзины, сливочном бункере и крышке, эффективно удаляют оставшиеся твердые вещества из корзины и внутренней части корпуса.
● Полностью автоматическая система онлайн-мониторинга азотной защиты, обеспечивающая работу центрифуги при положительном давлении инертного газа. и при необходимости может быть предоставлен онлайн-анализатор объема кислорода, чтобы соответствовать требованиям взрывозащищенности.
● Можно настроить онлайн-стерилизационное устройство (VHP) для выполнения онлайн-стерилизации внутренней полости центрифуги и трубопровода.
| Товары | GKF800 | GKF1000 | GKF1250 | GKF1600 |
| Диаметр корзины (мм) | 800 | 1000 | 1250 | 1600 |
| Диаметр корзины Длина (мм) | 400 | 500 | 625 | 800 |
| Объем корзины (л) | 100 | 172 | 340 | 690 |
| Макс. нагрузка (кг) | 125 | 240 | 425 | 950 |
| Макс. скорость вращения (об/мин) | 1600 | 1400 | 1200 | 950 |
| центробежная сила | 1145 | 1090 | 1007 | 808 |
| Мощность двигателя (кВт) | 30 | 37 | 55 | 90 |
| Размеры (Д×Ш×В) (мм) | 2500*1850*1800 | 2450*1800*2000 | 3850*2450*2100 | 4200*2700*2800 |
| Вес (кг) | 5500 | 8500 | 16000 | 20000 |
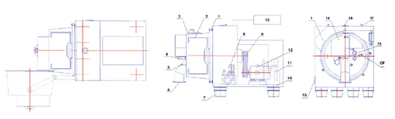
1. Блокировочное устройство
2. Корзина
3. Крышка поворота
4. Трубопровод подачи
5. Труба для стирки
6. Сливная труба
7. Виброизолятор
8. Система смазки
9. Трансмиссия в сборе
10. База
11. Гидравлическая станция
12. Основной двигатель
13. Система защиты азота
14. В сборе скребок
15. Дренажная труба
16. Контроллер слоя торта
17. Газовой обратный удар
18. Вентиляционная труба